www.elektronik.si Seznam forumov www.elektronik.si
Forum o elektrotehniki in računalništvu
 
 PomočPomoč  IščiIšči  Seznam članovSeznam članov  SkupineSkupine  StatisticsStatistika  AlbumAlbum  DatotekeFilemanager DokumentacijaDocDB LinksPovezave   Registriraj seRegistriraj se 
  PravilaPravila  LinksBolha  PriponkePriponke  KoledarKoledar  ZapiskiZapiski Tvoj profilTvoj profil Prijava za pregled zasebnih sporočilPrijava za pregled zasebnih sporočil PrijavaPrijava 

THS11

 
Objavi novo temo   Odgovori na to temo   Printer-friendly version    www.elektronik.si Seznam forumov -> Zgodovina merilne tehnike slovenske proizvodnje
Poglej prejšnjo temo :: Poglej naslednjo temo  
Avtor Sporočilo
mrumenic
Član
Član



Pridružen-a: Sob 17 Jun 2023 12:57
Prispevkov: 36
Aktiv.: 1.04
Kraj: Srbija, Kraljevo

PrispevekObjavljeno: Pon Mar 23, 2026 7:05 pm    Naslov sporočila:  THS11 Odgovori s citatom

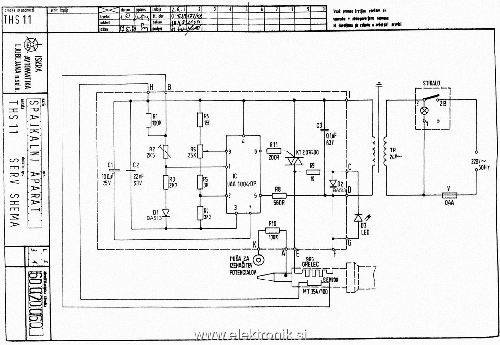
Shema spajkalnika THS11


THS11sch1024x768.gif
 Opis:
 Velikost datoteke:  232.05 KB
 Pogledana:  12 krat

THS11sch1024x768.gif


Nazaj na vrh
Odsoten Poglej uporabnikov profil Pošlji zasebno sporočilo Pošlji E-sporočilo
Pokaži sporočila:   
Objavi novo temo   Odgovori na to temo   Printer-friendly version    www.elektronik.si Seznam forumov -> Zgodovina merilne tehnike slovenske proizvodnje Časovni pas GMT + 2 uri, srednjeevropski - poletni čas
Stran 1 od 1

 
Pojdi na:  
Ne, ne moreš dodajati novih tem v tem forumu
Ne, ne moreš odgovarjati na teme v tem forumu
Ne, ne moreš urejati svojih prispevkov v tem forumu
Ne, ne moreš brisati svojih prispevkov v tem forumu
Ne ne moreš glasovati v anketi v tem forumu
Ne, ne moreš pripeti datotek v tem forumu
Ne, ne moreš povleči datotek v tem forumu

Uptime: 232 dni


Powered by phpBB © 2001, 2005 phpBB Group