www.elektronik.si Seznam forumov www.elektronik.si
Forum o elektrotehniki in računalništvu
 
 PomočPomoč  IščiIšči  Seznam članovSeznam članov  SkupineSkupine  StatisticsStatistika  AlbumAlbum  DatotekeFilemanager DokumentacijaDocDB LinksPovezave   Registriraj seRegistriraj se 
  PravilaPravila  LinksBolha  PriponkePriponke  KoledarKoledar  ZapiskiZapiski Tvoj profilTvoj profil Prijava za pregled zasebnih sporočilPrijava za pregled zasebnih sporočil PrijavaPrijava 

Kako krmiliti bistabilen rele?

 
Objavi novo temo   Odgovori na to temo   Printer-friendly version    www.elektronik.si Seznam forumov -> Periferija
Poglej prejšnjo temo :: Poglej naslednjo temo  
Avtor Sporočilo
Silvo
Moderator
Moderator



Pridružen-a: Pon 24 Feb 2003 17:09
Prispevkov: 14803
Aktiv.: 59.91

PrispevekObjavljeno: Ned Mar 18, 2007 6:07 pm    Naslov sporočila:  Kako krmiliti bistabilen rele? Odgovori s citatom

Včeraj sem ob obisku Neuhold-elekktronik v Grazu kupil set bistabilnih relejev.
Podatkov je zelo malo. Tudi na spletu nisem našel dosti. Tuljava 3V 62 Omega
Tok ki ga pri tem, vleče presega tok katerega zmore izhod mikrokontrolerja.
Kljub temu sem na testno ploščo sestavil vezje, naredil napajalnik z dvema zaporedno vezanima elektrolitoma med 5V - tako, da sem na sredini dobil polovično napetost, kamor sem priključil en konec releja. Če drugi konec priklopim proti + ali - zadeva veselo dela. Že kako uro "šloca". Sedaj ga krmilim direkt z izhodom PIC-a.
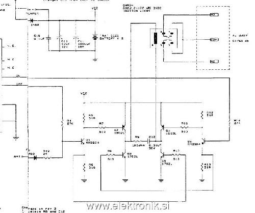
Zanima me, če obstaja kako namesko pogonsko vezje za tovrstne releje? V prilogi še izvedba enega sobnega termostata. Vezje z šestimi transistorji postane komplicirano, v koliko bi na vezju uporabil več relejev.



P3180003.jpg
 Opis:
bistabilni rele - podatki
 Velikost datoteke:  410.53 KB
 Pogledana:  3 krat

P3180003.jpg



evrotermostat.jpg
 Opis:
primer vezja
 Velikost datoteke:  44.03 KB
 Pogledana:  40 krat

evrotermostat.jpg



_________________
lp
Silvo
Nazaj na vrh
Odsoten Poglej uporabnikov profil Pošlji zasebno sporočilo
Vajdo
Član
Član



Pridružen-a: Čet 23 Sep 2004 23:06
Prispevkov: 1088
Aktiv.: 4.40
Kraj: Ribnica

PrispevekObjavljeno: Ned Mar 18, 2007 6:39 pm    Naslov sporočila:   Odgovori s citatom

Verjetno bi ti prišel prav TD62783AP, katerega priključiš, ter krmiliš npr, s 5 voltnim signalom, na izhodu pa zagotavlja do 250mA toka in napetost na izhodu iste vrednosti kot je napajanje ic-ja.
_________________
Lep pozdrav, Primož
Nazaj na vrh
Odsoten Poglej uporabnikov profil Pošlji zasebno sporočilo Pošlji E-sporočilo MSN Messenger - naslov
Branez
Moderator
Moderator



Pridružen-a: Pon 14 Apr 2003 7:21
Prispevkov: 7861
Aktiv.: 31.81
Kraj: Koprivnica HR

PrispevekObjavljeno: Ned Mar 18, 2007 8:23 pm    Naslov sporočila:   Odgovori s citatom


_________________
The true sign of intelligence is not knowledge but imagination.
Creativity is intelligence having fun!

Albert Einstein
Nazaj na vrh
Skrit Poglej uporabnikov profil Pošlji zasebno sporočilo Obišči avtorjevo spletno stran
Silvo
Moderator
Moderator



Pridružen-a: Pon 24 Feb 2003 17:09
Prispevkov: 14803
Aktiv.: 59.91

PrispevekObjavljeno: Ned Mar 18, 2007 9:00 pm    Naslov sporočila:   Odgovori s citatom

Branko hvala. Zadeva dela kot je treba. Za moj rele mora biti kondenzator 100 mi F
_________________
lp
Silvo
Nazaj na vrh
Odsoten Poglej uporabnikov profil Pošlji zasebno sporočilo
Branez
Moderator
Moderator



Pridružen-a: Pon 14 Apr 2003 7:21
Prispevkov: 7861
Aktiv.: 31.81
Kraj: Koprivnica HR

PrispevekObjavljeno: Ned Mar 18, 2007 9:08 pm    Naslov sporočila:   Odgovori s citatom

Skupaj smo močnejši!

Lahko pa uporabiš še kakšen eksotičen IC.....

_________________
The true sign of intelligence is not knowledge but imagination.
Creativity is intelligence having fun!

Albert Einstein
Nazaj na vrh
Skrit Poglej uporabnikov profil Pošlji zasebno sporočilo Obišči avtorjevo spletno stran
bungee
Član
Član



Pridružen-a: Pon 07 Mar 2005 18:49
Prispevkov: 1479
Aktiv.: 5.99
Kraj: Ljubljana

PrispevekObjavljeno: Pon Mar 19, 2007 2:40 pm    Naslov sporočila:   Odgovori s citatom

Silvo poglej na microchipovo stran čipe z oznako: TC4468 ali kaj podobnega tale ima štiri 1.2A neinventirane driverje. Za sample pa tudi že veš Very Happy
Nazaj na vrh
Odsoten Poglej uporabnikov profil Pošlji zasebno sporočilo Pošlji E-sporočilo
Pokaži sporočila:   
Objavi novo temo   Odgovori na to temo   Printer-friendly version    www.elektronik.si Seznam forumov -> Periferija Časovni pas GMT + 2 uri, srednjeevropski - poletni čas
Stran 1 od 1

 
Pojdi na:  
Ne, ne moreš dodajati novih tem v tem forumu
Ne, ne moreš odgovarjati na teme v tem forumu
Ne, ne moreš urejati svojih prispevkov v tem forumu
Ne, ne moreš brisati svojih prispevkov v tem forumu
Ne ne moreš glasovati v anketi v tem forumu
Ne, ne moreš pripeti datotek v tem forumu
Ne, ne moreš povleči datotek v tem forumu

Uptime: 232 dni


Powered by phpBB © 2001, 2005 phpBB Group